產品介紹:
GDC-J型系列電磁高真空擋板閥是靠電磁力和彈簧復位力,用以打開或關閉的閥門,適用于真空系統中用以打開或隔斷氣流之用。當閥關閉時,允許閥板密封面上側承受大氣壓,下側為真空,在此狀態下接通電器控制盒電源后,閥板能正常開啟。
適用的工作介質為空氣、非腐蝕性及不含顆粒灰塵的氣體。
性能參數:
| 適用范圍(Pa) | 105~6.7x10-2 |
| 閥門漏率(Pa.L/S) | ≤6.7x10-2 |
| 適用溫度(℃) | -25~+40 |
| 線圈溫升(℃) | ≤65 |
| 開閉時間(S) | 3~5 |
| 電源電壓(V/Hz) | 220±10%/50 |
| 安裝方式 | 垂直 |

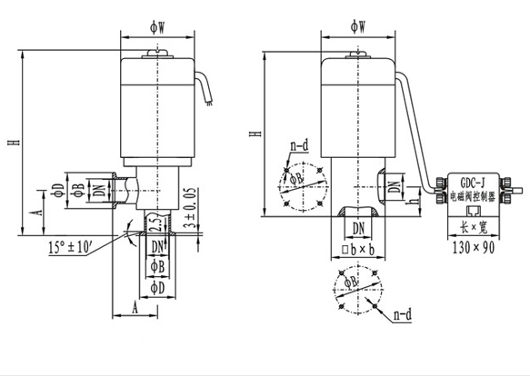
快卸法蘭連接尺寸:
| 型號 | 通徑(DN) | W | D | B | H | A | 法蘭標準 |
| GDC-J16KF | 16 | 68 | 30 | 17.2 | 186 | 40 | GB4982 |
| GDC-J25KF | 25 | 82 | 40 | 26.2 | 193 | 50 | |
| GDC-J40KF | 40 | 110 | 55 | 41.2 | 270 | 65 |
法蘭連接尺寸:
| 型號 | 通徑(DN) | W | B | H | h | bxb | n-b | 法蘭標準 |
| GDC-J16 | 16 | 68 | 42 | 165 | 28 | 48x48 | 4-M5 | JB919 |
| GDC-J25 | 25 | 82 | 55 | 190 | 35 | 58x58 | 4-M6 | |
| GDC-J32 | 32 | 92 | 64 | 217 | 40 | 68x68 | 4-M6 | |
| GDC-J40 | 40 | 110 | 70 | 240 | 44 | 80x80 | 4-M6 | |
| GDC-J50 | 50 | 125 | 90 | 285 | 56 | 95x95 | 4-M8 | |
| GDC-J65 | 65 | 135 | 105 | 315 | 65 | 115x115 | 4-M8 | |
| GDC-J80 | 80 | 165 | 125 | 358 | 75 | 140x140 | 4-M8 |
點擊查看